随着生活水平的不断提高,人们饮食结构的改善使得对食品质量要求也越来越高,而食品冷藏链中冷库
是保证食品质量的重要环节之一,在我国冷藏链也是依托食品的冷加工和冷库的储藏逐步发展而完善起来的。
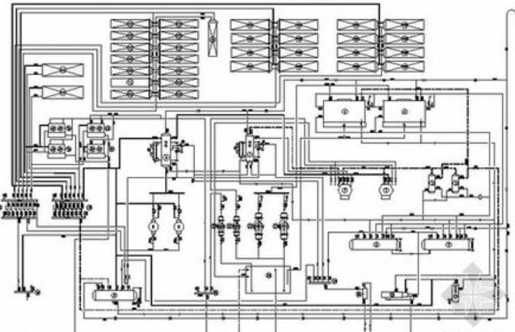
但目前的冷库设计、安装水平与建设的快速发展并不适应,使得有些设计安装方面均存在一些问题。规范正确的安装是冷库安全高效运行的保障,我们需要对冷库安装中常见问题产生原因的分析,提出了预防措施,冷库会因为其所处于的地域、食品来源或者功能要求所不同。
一般情况常见的是在食品冷藏的加工、中转过程中对食品质量起到不可轻视的作用。
不同种类的食品其物理特性都不尽相同,比如:0~2℃的高温冷藏库、-18℃的低温冷藏库、0~5℃的熟食贮藏、-1~10摄氏读的空调库等。各类食品在不同条件下的冷冻时间不同时食品冷藏库设计的首要原则。
在冷藏库室外气流与室内空气的对流区考虑设计风幕机等等也是冷藏库设计中不可忽视的内容。
还有库房的防潮设计要求,基础良好的抗潮湿、防冻、隔热、抗风雨侵袭重力等。
南宫ng28注册平台入口-南宫28在线登录-南宫28圈电脑版-南宫28在线注册网站-南宫集团加拿大28-南宫28相信品牌的力量链接-南宫28NG国际-南宫ng娱乐app下载制冷总结:一份好的设计图纸是冷库正确安装的基础;而训练有素的安装队伍,是冷库安装质量的保障。好的设计、好的安装才会创造安全高效运行的冷库。
如果您有冷库设计方面的任何疑问请给我们来电!

推荐阅读:更新冷库设计规范

